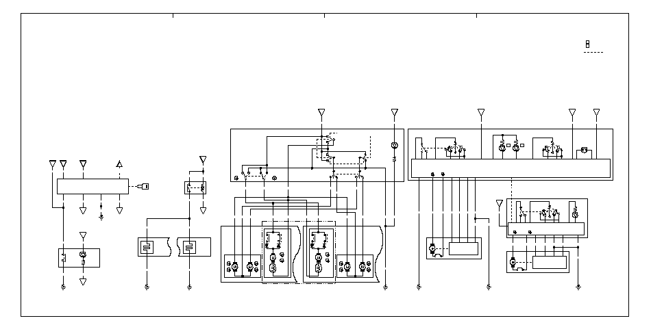
Схема электропроводки
ВЫКЛЮЧАТЕЛЬ
СЛОЖЕНИЯ ЗЕРКАЛ
СЛОЖЕНИЯ ЗЕРКАЛ
№ 2 (15 А)
(2−B)
№ 16 (15 A)
(1−С)
ПЕРЕДАЧИ ДАННЫХ
(3−D)
ЗАМКА
ЗАЖИГАНИЯ
ЗАМКА
ЗАЖИГАНИЯ
ПРЕДОХРАНИТЕЛЬ
№ 17 (7,5 A) (4−В)
(10−B)
ЗАЖИГАНИЯ
ЛЕВОГО
ЗЕРКАЛА
ПРАВОГО
ЗЕРКАЛА
ОБОГРЕВАТЕЛЯ
ЭЛЕКТРИЧЕСКИХ
ЗЕРКАЛ ЗАДНЕГО ВИДА
УПРАВЛЕНИЯ
КЛИМАТ-КОНТРОЛЕМ
(9−С)
№ 36
(10−В)
№ 36
(10−В)
№ 1
(7,5 A) (2−В)
(AUTO)
(AUTO)
(AUTO)
(AUTO)
(AUTO)
(AUTO)
ПРЕДОХРАНИТЕЛЬ
№ 30 (20 A) (2−С)
ПРЕДОХРАНИТЕЛЬ
№ 26 (20 A) (2−С)
№ 1
(7,5 A) (2−В)
(10−C)
MICU
(10−D)
ПРИБОРАМИ (ТАХОМЕТР) (4−B)
КЛИМАТ-КОНТРОЛЕМ (9−D)
ДАТЧИК ДОЖДЯ (6−D)
СИСТЕМОЙ HANDS−FREE (14−С)


