Руководство по обслуживанию и ремонту Honda Civic 3D
8 поколения


Honda Civic Civic 3D

  • Общая информация
  • Спецификация
  • График техобслуживания
  • Двигатель
  • Топливо и система снижения токсичности
  • Трансмиссия
  • Рулевое управление
  • Подвеска
  • Тормозная система
  • HVAC (Система отопителя, вентилятора, кондиционера)
  • Кузов
  • Средства безопасности
  • Поиск неисправностей DTC
  • Схемы электропроводки

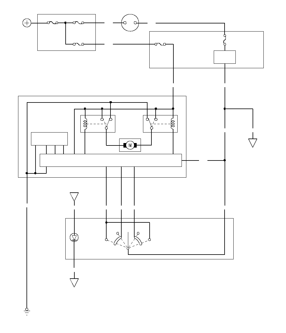
  • Электрическая схема солнцезащитного козырька

    Применимость для следующих годов выпуска и кузовов: 2007, FN1, FN2, FN3



    ЗАКРЫТЬ

    ОТКРЫТЬ

    АВТО

    АВТО

    (ОТКРЫТ)

    (ЗАКРЫТ)

    G21

    K7

    D2

    D1

    G1

    PNK

    MICU

    N10

    PNK

    PNK

    PNK

    PNK

    3

    № 24 (20 A)

    БЛОК УПРАВЛЕНИЯ/ДВИГАТЕЛЬ СОЛНЦЕЗАЩИТНОГО КОЗЫРЬКА

    4

    ORN

    6

    ДАТЧИК ХОЛЛА

    GRN

    № 6 (P/W) (40 A)

    6

    2

    10

    5

    4

    YEL

    CPU

    Переключатель солнцезащитного козырька

    ЗАМОК ЗАЖИГАНИЯ

    IG1

    BAT

    YEL

    BLU

    G501

    BLK

    GRY

    2

    1

    5

    LT GRN

    3

    BLU

    СВЕТ

    (LED)

    ДВИГАТЕЛЬ

    ЗАКРЫТЬ

    ОТКРЫТЬ

    № 10

    (7,5 A)

    WHT

    БЛОК РЕЛЕ/ПРЕДОХРАНИТЕЛЕЙ МОТОРНОГО ОТСЕКА

    № 2 (IG) (50 A)

    № 1 (BAT) (100 A)

    АККУМУЛЯТОРНАЯ
    БАТАРЕЯ

    ПРЕДОХРАНИТЕЛЬ № 14 (7,5 A)
    (БЛОК РЕЛЕ−ПРЕДОХРАНИТЕЛЕЙ
    ПАНЕЛИ УПРАВЛЕНИЯ)

    РЕГУЛЯТОР
    ЯРКОСТИ
    ПАНЕЛИ ПРИБОРОВ
    (в модуле
    управления панелью приборов)

    БЛОК РЕЛЕ/ПРЕДОХРАНИТЕЛЕЙ
    ПОД ПАНЕЛЬЮ ПРИБОРОВ

    ГЛАВНЫЙ ВЫКЛЮЧАТЕЛЬ
    СТЕКЛОПОДЪЕМНИКОВ

    }